厂家直销、品质钢材、品类齐全、支持定制、快速供货
咨询热线:
刘总 13961737591
60秒人工快速响应
30分钟给予技术答复
24小时免费定制方案
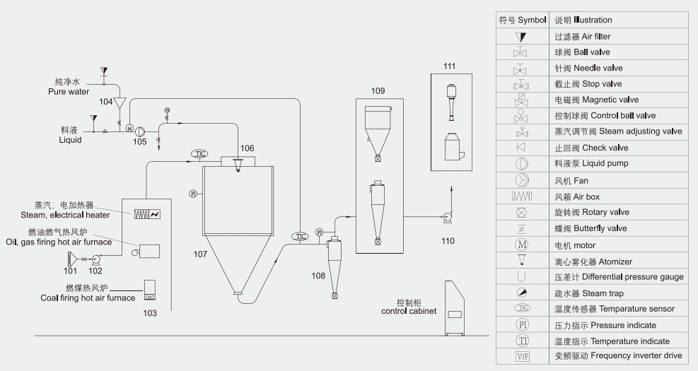
LPG系列高速离心喷雾干燥机是一种高效节能的液体干燥设备,广泛应用于食品、医药、饲料、保健品、新材料、电池、化工等行业。它采用高速离心雾化技术,将料液以10000-30000rpm/min的转速雾化成微米级微小液滴,液滴与热空气并流接触混合,干燥。


干燥速度快
5-15秒干燥成产品并连续出料。
安全性能好
设备含有定制防爆片或定制泄爆装置、所有电机均采用接地装置。
连续性生产
以流水线形式,将各出料点集中至一点收料。
节约能源
配备列管式余热回收装置,将尾气中的热量换热回收并输送至干燥端,节约能源。
技术优势
根据物料参数和物理化学性质特点,采用对数螺旋线技术、空气动力学原理设计符合工艺要求的专属设备。

LPG高速离心喷雾干燥机应用范围:
1、食品添加剂喷雾干燥领域:酶制剂类、鸡肉粉、香精香料类、鸡鸭肝粉、醋粉、肉骨粉、甜菊糖、氨基酸等;
2、蛋白粉喷雾干燥领域:植物蛋白、动物蛋白、海鲜蛋白肽、菌体蛋白、米蛋白、花生蛋白等;
3、饲料喷雾干燥领域:血浆血球、全血粉、猪血禽血、蛋白废液、藻类等 ;
4、医药喷雾干燥领域:中药提取物、虫草、医药中间体、维生素、芽孢杆菌、肝素等;
5、新材料喷雾干燥领域:电池原料、磷酸铁锂、钠电池、电池正极材料、电池负极材料、石墨、磁性材料等;
6、化工喷雾干燥领域:化妆原料、虾青素、陶瓷、氟化钾、氯化锰、异辛酸钠、催化剂等。
尚德干燥工程具有来料实验的专属实验型离心喷雾干燥设备,欢迎各位新老客户来电咨询,我司配专人对接,全程陪同实验,出具专业实验数据报告并提出合理化加工工艺建议。期待您的光临!